Problem z otwieraniem drzwi escort mk7 a centralny na pilota

Moderator: Moderatorzy

jacks_22

Problem z otwieraniem drzwi escort mk7 a centralny na pilota

Post autor: jacks_22 »

Witam mam problem dosc czesty drzwi od strony kierowcy nie chca sie otwierac z zamykaniem nie ma zadnego problemu. Posiadam 2 kluczyki na jednym wogole nie moge otworzyc drzwi a na drugim da sie jesli po wlozeniu kluczka przycisne go do dolu w drugich drzwiach jest OK.Moje pytanie dotyczy centralnego na pilota czy jesli dokupie taki sterownik
http://www.allegro.pl/item489970182_ste ... mocja.html
nie trzeba bedzie naprawiac tego mankamentu i czy taki sterownik bedzie pasowal do mojego escorta i czy oprocz tego trzeba cos dokupic??
Awatar użytkownika
Jamszoł
Posty: 22193
Rejestracja: 29 lip 2006, 01:17
Lokalizacja: Kalisz
Pojemność: 2300
Rocznik: 2008
Generacja: MK4
Nadwozie: Kombi
Kontakt:

Post autor: Jamszoł »

Jeden kluczyk masz wyrobiony - ten co otwierasz ale po dociśnięciu.
Co do drugiego kluczyka ? możliwe , że nie jest on orginalny od tego woza - czy tym drugim co nie możesz otwierać - możesz uruchomić silnik ?
Nie znam się na sterownikach do pilotów - ale u mnie jest autoalarm podłączony do centralnego i nie używam w ogóle kluczy do otwierania drzwi.
Oczy 6.11.2010/15.01.2020 [ 28.08.2012_16.30 ]
jacks_22

Post autor: jacks_22 »

Obydwoma kluczykami mogę odpalic samochod w zamku od strony kierowcy dzialaja obydwa klucze zarowno gdy sie zamyka jak i otwiera samochod wiec mysle ze to cos z zamkiem od strony kierowcy i dlatego chce zamontowac taki sterownik zeby miec problem z głowy:)
Awatar użytkownika
Yagr
Posty: 14686
Rejestracja: 23 lip 2006, 00:12
Lokalizacja: Kraków
Pojemność: 1598
Rocznik: 2007
Generacja: MK2
Nadwozie: Kombi
Kontakt:

Post autor: Yagr »

jack, wymontuj bębenek, dokładnie przeczyść i nasmaruj. Jak nie pomoże to wyrobiony za bardzo kluczyk. A wtedy w grę wchodzi dorobienie sobie nowego wg klucza matki.
Polak potrafi!!



ale mu się nie chce...
a jak mu się zechce...
to potrafi



spieprzyć!

P I W O L E C Z Y !

"wszystko co ma cycki lub koła będzie sprawiało problemy"
jacks_22

Post autor: jacks_22 »

Tak klucz moze i wyrobiony ale jakby był juz bardzo wytarty to nie mógłbym ani jednym z tych 2 co posiadam otworzyc drzwi od strony pasazera, dorobienie klucza mówił kumpel ze kosztuje jakos 100zł w to miejsce lepiej kupic chyba sterownik do centralki na pilota:) taniej i wygoda większa tylko pytanie czy ten sterownik bedzie dobry??wie moze ktos??
Awatar użytkownika
kupiec
Posty: 12996
Rejestracja: 08 paź 2007, 00:34
Lokalizacja: tychy
Pojemność: 1600
Rocznik: 2005
Generacja: Inny samochód
Nadwozie: Kombi
Kontakt:

Post autor: kupiec »

wytarty klucz + zajechana wkłada. od kierowcy częściej się otwiera to i szybciej się wyrabia wkładka od zamka. w mk4 miałem też problemy i raz pomogło że poprostu zamek był luźny i po dokręceniu i nasmarowaniu jakiś czas działał a później kupiłem centralke i klucz tylko do odpalenia był potrzebny :mrgreen:
تاجر القواعد
[*] 1.8 TD
Bo ja lubię coś napisać i potem to sobie czytać. Dzięki temu jestem mądry, bo to są bardzo mądre te moje posty
mikruss

Post autor: mikruss »

zaden klucz wyrobiony tylko bebenki w fordach siadaja...
przerabialem kilka razy nawet stacyjke robilem...
wsio pod kluczyk co masz...
wykrecasz zamek i zanosisz do klucznika, naprawa max 40 zeta. To nie jest wina klucza ;)
jacks_22

Post autor: jacks_22 »

No to juz wiem co mam zrobic z tym zamkiem:) A teraz pytanie bo jednak zdecyduje sie na zalozenie tego sterownika zeby bylo otwieranie z pilota ten caly komplet sterownik plus reszta kosztuje 40zł gosc mi odpisal ze bedzie pasowalo do mk7 wiec pytam czy musze naprawiac ten zamek do tego zeby centralka z pilota chodziła ?? w koncu kluczyk bedzie mi tylko sluzyl do odpalania patrzyłem schematy i gdzie podpiac wiec mysle ze nie bedzie z tym problemu
Awatar użytkownika
Yagr
Posty: 14686
Rejestracja: 23 lip 2006, 00:12
Lokalizacja: Kraków
Pojemność: 1598
Rocznik: 2007
Generacja: MK2
Nadwozie: Kombi
Kontakt:

Post autor: Yagr »

jacks_22, możesz zrobić jak piszesz ale...wyobraź sobie sytuację gdy ci np. padna baterie w pilocie - a zapewniam cie że takie sytuacje zdarzają się (zgodnie z prawem Murphy'ego) daleko od domu, w ciemnym lesie, przy padającym śniegu i w nocy ;) . Do tego dojdzie jeszcze fakt że po założeniu sterownika z zamka będziesz korzystał jeszcze rzadziej i to co w środku zabrudzone po prostu skostnieje... Więc moja rada - załóż sobie pilota, to w końcu bardzo praktyczne rozwiązanie ale zamek też napraw.
Polak potrafi!!



ale mu się nie chce...
a jak mu się zechce...
to potrafi



spieprzyć!

P I W O L E C Z Y !

"wszystko co ma cycki lub koła będzie sprawiało problemy"
jacks_22

Post autor: jacks_22 »

Zamek juz naprawiłem i rzeczywiscie nie był to wyrobiony klucz tylko cos z zamkiem nie pytałem majstra co :) wziął 20zł i w ciagu 3 godzin mi naprawił ale teraz mam jeszcze pytanie bo dostałem opis do sterownika wg którego schematu mam podłączyc myśle ze albo sterowanie "plusem" albo "masą" tylko które?? pozostałe 2 raczej wykluczam:)
Załączniki
UZUPELNIENIE INSTRUKCJI STEROWNIKA.doc
(175.5 KiB) Pobrany 185 razy
Awatar użytkownika
Yagr
Posty: 14686
Rejestracja: 23 lip 2006, 00:12
Lokalizacja: Kraków
Pojemność: 1598
Rocznik: 2007
Generacja: MK2
Nadwozie: Kombi
Kontakt:

Post autor: Yagr »

w essach jest sterowanie masą
Polak potrafi!!



ale mu się nie chce...
a jak mu się zechce...
to potrafi



spieprzyć!

P I W O L E C Z Y !

"wszystko co ma cycki lub koła będzie sprawiało problemy"
jacks_22

Post autor: jacks_22 »

Dzieki wielkie :) skoro juz temat jest ciągniety to zapytam w tej instrukcji jest napisane cytuje
"Przewód NIEBIESKI – wyjście na światła pozycyjne lub kierunkowskazy ( przez diody lub mikroprzekaźnik nie będące na wyposażeniu )" czyli musze dokupic mikroprzekaznik zeby podczas otwierania/zamykania drzwi mignęły kierunki??
jacks_22

Post autor: jacks_22 »

Napewno masą a nie plusem?? Szukałem troche na internecie i znalazłem że w Fordach jest sterowanie plusem więc jak to jest?? Nie chce nic zchrzanic i jak to jest z przekażnikiem bo w niektorych trzeba dokupic zeby pod kierunki podlaczyc w niektorych nie trzeba?? Jaki to musi byc przekaznik o jakiej mocy moze ktos wie??
Awatar użytkownika
Yagr
Posty: 14686
Rejestracja: 23 lip 2006, 00:12
Lokalizacja: Kraków
Pojemność: 1598
Rocznik: 2007
Generacja: MK2
Nadwozie: Kombi
Kontakt:

Post autor: Yagr »

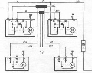
ja teraz też się pogubiłem więc masz schemat i sam oceń... istnieje też mozliwość że coś zmienili w Mk7...
Załączniki
centralny.JPG
Polak potrafi!!



ale mu się nie chce...
a jak mu się zechce...
to potrafi



spieprzyć!

P I W O L E C Z Y !

"wszystko co ma cycki lub koła będzie sprawiało problemy"
jacks_22

Post autor: jacks_22 »

Tez własnie znalazłem ten schemacik i z tego wynika ze jednak "plusem" wszystkie kable zamykanie otwieranie zamka na "+" idą a przy znaku M jest "-" czyli masa dzięki za podpowiedz lepiej zawsze warto spytac nic cos spie.....:)

Jeszcze zapytam o jedno w tej instrukcji jest napisane:

Przewód RóŻOWY- wyjście do sterowania „+” lub ” –„ w zależności od ustawienia zwory (widok na centralkę sterownika od strony złącza – zwora po prawej stronie .Fabrycznie ustawiona na „ + „ czyli na różowym będzie pojawiał się „ + „ po naciśnięciu i przytrzymaniu przycisku „DZWONEK”. Aby zmienić polaryzację na przewodzie różowym należy przełożyć zworę na styki obok. Założona zwora na styki po prawej stronie obok złącza ustawi polaryzacje na „ - ”.
Przewód NIEBIESKI – wyjście na światła pozycyjne lub kierunkowskazy ( przez diody lub mikroprzekaźnik nie będące na wyposażeniu ).
ZWORA PO LEWEJ STRONIE CENTRALKI – patrząc od strony złącza to zwora PNEUMATYK/ELEKTRYK zmieniająca czas pracy przekaźników dla zamka pneumatycznego lub elektrycznego.
Fabrycznie zwora założona ( zamek elektryczny ) .
Mamy sterowanie zamkiem elektrycznym .Impuls trwa ok.1 sek.
Aby zmienić długość impulsu i zaprogramować na zamek pneumatyczny ( impuls 3,5 sek. ) wyciągamy zworę i pozostawiamy styki wolne.
WAŻNE – operację tę wykonujemy po zdjęciu zasilania na sterownik. Aby powrócić do impulsu dla zamka elektrycznego zakładamy powtórnie zworę.
Przewód CZERWONY – zasilanie centralki
Przewód CZARNY – masa centralki

Czyli różowy kabel to wyjście do sterowania i trzeba go ustawic na "+" i mam go połączyc z czerwonym(zasilanie centralki)??
ODPOWIEDZ